fields
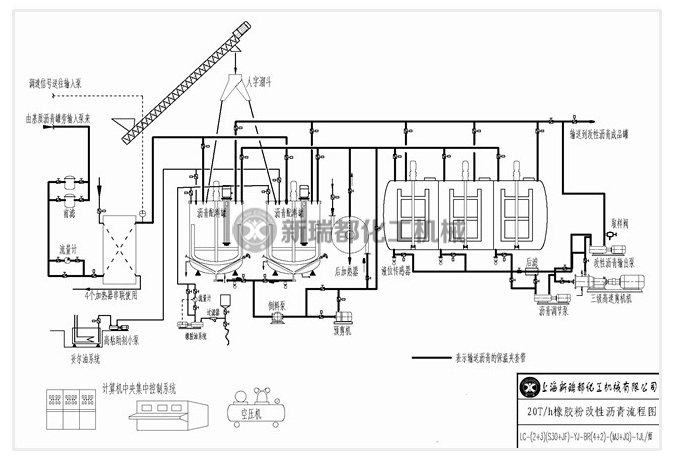
随着公路建设的突飞猛进,沥青行业吸收国外先进技术及经验,中石油、中海油、中石化相应研究SBS改性沥青,橡胶粉改性沥青的配方及指标。同时对改性沥青的设备,从胶体磨技术,剪切机技术,搅拌技术,分散技术,溶解技术,公路养护技术等有规范的标准。同时经常召开国际、国内学术交流会,进行信息传递与共享。这对设备制造厂家提出了更高的要求。新瑞都公司2003年就开始利用胶体磨加剪切技术制造出高剪切乳化机成套设备,用于镇海炼油厂,广东塘厦镇等地道路沥青供应商及施工单位。

地址:上海奉贤南桥轿行工业区99号
邮箱:xinruidu@xinruidu.com
联系电话:021-64544111、18930406998、17701693701
微信号
关注新瑞都
