产品简介
新瑞都XRD反应釜搅拌机既可以是一种独立的流体力学范畴的单元操作,如进行液-液混合、固-液悬浮、气-液或液-液分散等,又往往是完成其他单元操作如传热、吸收、萃取、溶解、结晶等以及化学反应过程的必要手段。
搅拌过程可使被搅拌液体各部分接近于均质状态,增大分散相的有效接触面积,降低分散相周围的液膜阻力以及增大相对速度提高传热速度等。因此,在化工、医药、食品、造纸、农业,环保等众多行业中广泛应用着各种搅拌设备。

工作原理
从本质上讲搅拌过程就是在流体场中进行单一的动量传递或者是包括动量、热量、质量传递及化学反应的过程,而搅拌器就是通过使搅拌介质获得适宜的流动场而向其输入机械能量的装置。 搅拌过程为:电机通过减速机变速后带动搅拌器在一定转速下旋转,根据搅拌速度的不同,自叶轮处排出不同速度的流体,这股运动流体同时吸引挟带着周围的液体,使周围的静止流或低速流卷入其中,从而合成股复杂的运动流。这股合成的运动流既有水平循环流,又有沿壁面及搅拌轴的上下循环流,这种循环流动,能够涉及搅拌罐内较大范围,起着体积循环作用。
从叶轮排出的液体把来自叶轮的能量传递到罐内介质,同时将罐内液体顺次循环到具有搅拌作用的叶轮近旁。由于瞬时速度波动会产生湍动、涡流等不规则移动,逐渐崩解而和周围的流体混合,其结果流体本身以及所包含的热量、质量和能量也都随之向周围移动,从而促进由于局部混合、异相间界面更新等引起整体液流的传质和传热反应均质作用。

搅拌操作多种多样,搅拌介质差别也很大,各工艺过程对搅拌过程的要求也不尽相同,这些都要求不同型式的搅拌器与之相适应。各种搅拌器在配合各种可控制流动状态的附件后,更能使流体状态以及供给能量的情况出现多种变化,更有利于强化不同的搅拌过程。
同时为保证搅拌器的正常运转,还要求搅拌器具备合理的结构和强度。针对工况条件的不同,用户提供工艺要求,我公司经严格测算及多年累积的经验,严谨地设计各种理想的环氧树脂搅拌机及整机配置。

技术研发
新瑞都公司与华东理工大学流体搅拌技术中心教授紧密合作,为用户提供先进的测试条件、数据分析方法、搅拌混合技术及评估。我们认为,用户最了解自己产品的工艺状况。我们重视和尊重用户的生产经验,同时结合本公司多年积累的设计制造经验,力争设计和制造出最适合您工艺要求的搅拌机。我们愿与各用户同心、同步、同走现代化工之路。
搅拌装置设计选择参考图
新瑞都公司与华东理工大学流体搅拌技术中心教授紧密合作,为用户提供最先进的测试条件、数据分析方法、搅拌混合技术及评估。我们认为,用户最了解自己产品的工艺状况。我们重视和尊重用户的生产经验,同时结合本公司多年积累的设计制造经验,力争设计和制造出最适合您工艺要求的搅拌机。我们愿与各用户同心、同步、同走现代化工之路。
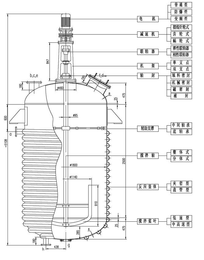
电机、减速机配置
所有配置为国际、国内名牌电机,减速机。可根据用户不同的工艺和价格要求来配置,同时还可以根据用户特殊需要配置适合国外特殊电压、特殊隔热、隔爆、防爆等要求的电机。
机架配置
连接减速机与反应釜的中间部件,在搅拌中起连接减速机、支撑传动轴及搅拌轴的作用。本公司可为您配置标准或非标准要求的机架,使之与各种不同的减速机相配,满足不同的厂房空间要求和工艺需求。
联轴器配置
联轴器是连接两轴和回转件,并在传递扭矩和运动过程中一同回转而不脱开的一种机械装置,有刚性联轴器;揉性联轴器;安全联轴器等。
轴封配置
轴封是搅拌设备的一个重要组成部分。搅拌器轴封的任务是保证搅拌设备内处于一定的正压或真空以及防止反应物料溢出和杂质的渗入,故不是所有的转轴密封形式都能用于搅拌设备。搅拌转轴常用的密封形式为填料密封和机械密封,具体根据工况条件设计选用。

传动关键部件
设备的使用性能及寿命与轴承的选择很大的关系,我公司注重选择高精度的进口轴承及国产名牌轴承。根据不同种类的设备及工况选择不同类型的轴承配置,按轴承支点,分为单支点,双支点;双支点又分轴承箱双支点,轴承箱支点与釜内底轴承支点或中间轴承支点。
产品简介
搅拌既可以是一种独立的流体力学范畴的单元操作,如进行液-液混合、固-液悬浮、气-液或液-液分散等,又往往是完成其他单元操作如传热、吸收、萃取、溶解、结晶等以及化学反应过程的必要手段。
搅拌过程可使被搅拌液体各部分接近于均质状态,增大分散相的有效接触面积,降低分散相周围的液膜阻力以及增大相对速度提高传热速度等。因此,在化工、医药、食品、造纸、农业,环保等众多行业中广泛应用着各种搅拌设备。
XRD-A系列搅拌机
电机功率: 1.1KW-150KW,防爆、非防爆、变频、室内、室外配选;
减速机: 转速根据物料特性及搅拌叶轮配选而定;
支架: 根据整体配置选用;
搅拌主轴(S),叶轮直径(D),轴长(L)均按实际尺寸规范制定;
材质: SUS304、321、316、316L不锈钢、碳钢、钛材及特氟龙喷涂等;
密封: 提供工艺要求,如真空、压力、高温、易燃易爆等;
搅拌容器配套: 0.05M3,100M3容器,压力、真空、冷却、夹套、内盘管、外盘管均可制造;
具体尺寸按用户要求设计制造
XRD-B型搅拌机
采用直角齿轮传动设计,配置集装式机械密封,主轴上可设计上下搅拌叶轮,具有使用寿命长、操作弹性大、噪音小及坚固耐用等特点。功率从0.75KW-75KW,输出范围从4r/min-280r/min,适用于各种不同工况,材质、轴封、轴、叶轮及附件可根据不同的物料和工艺要求来选择。
选择要点
电机、弹性联轴器:标准卧式电机位于减速机侧面安装,对于综合保修更简洁容易,电机与减速机、弹性联轴器连接,减少冲击及震动。轴封:提供集装式双端面或单端面机械密封,骨架密封等。减速机:结构紧凑的直角齿轮传动,也可采用硬齿面斜齿轮及螺旋伞齿轮组。安装:可在任何形式的搅拌罐上安装,采用标准法兰直接对接安装。容器:从0.5-300m³,材质任选。具体尺寸按用户要求设计制造。
XRD-C型流体搅拌机
采用高效平行轴传动、两级齿轮减速传动,可用于大、中、小容量物料的搅拌,具有多种安装形式,密封特点及输出转速。主轴、叶轮可根据不同的物料和工艺要求来选择,按用户要求确定转速,以达到使用系数(SF)及扭矩的最佳组合。
选择要点
电机:名牌电机,功率0.75KW-160KW;减速机:转速根据工况设置速比;机械密封:拆卸更换机械密封方便,只需将减速机机座上沿旋转销旋转90°;具体尺寸按用户要求设计制造。
XRD-D型搅拌机
专为卫生级要求设计制造,可达GMP标准,具有结构坚固,性能可靠,价格合理等特点,适用于各类食品、制药、化妆品、生化科技、精细化工等行业。减速机可选用涡轮、硬齿面斜锥齿轮、行星传动及摆线针轮;机架采用卫生级不锈钢抛光机架,绝无污染;双层轴封隔油装置,既可固定转速,亦可变频调速;接触液面材质全部抛光,安全卫生。

本公司设计生产的部分搅拌机
我公司同华东理工大学流体教研室合作,不断开发研究搅拌新技术,针对用户的不同要求,精益求精,力求为用户设计、制造出理想的搅拌设备。

六叶凹叶轮代替六叶圆盘涡轮的平叶片,叶片后缘气腔有所消失,通气时功率下降幅度比六叶圆盘涡轮小,最大气体分散能力是其2.4倍。传热系数可比六叶圆盘涡轮提供10%以上。

适用于中、低粘度流体,既用于湍流过程,亦可用于层流过程,尤其适用于粘度变化,造成流动在湍流和层流之间复杂的搅拌及固体悬浮过程。
推进式是典型的轴流形搅拌器,高排液量,低剪切性能:采用挡板或导流筒则轴向循环更强,排出性能明显提高,因为它循环能力强,动力消耗低,在低粘度,大容量均相、混合过程中应用能体现它的优势,在低粘度的液体传热、反应、固液比小时的悬浮、溶解等过程中应用广泛。可调推进式的桨叶可转动±15°,调整倾角,在试验性的工艺过程中作用很大。可拆推进式的桨连轮毂分成三辩,组装方便,用在需要拆成小件的场合。常用介质,μ<2000cP,常用运转速度n=10-500rpm,v=3-15m/s,最高转速可达1750rpm,常用规格S/DJ=1或2,DJ/D=0.2-0.5表面要求抛光处理的必须选用焊接型。

推进式搅拌器主要尺寸

注:以上参数仅供参考,搅拌功率及转速与物料特性及搅拌目的有关。具体要求欢迎您来电与我们的工程师沟通,可为不同客户的不同需求非标定制。本搅拌器具有圆盘涡轮搅拌器的通性,它的叶片纵截面变成了圆弧形,强化了剪切作用,影响了上下的混合能力,弧叶有利于上下的混合,箭叶下面存一些气体,作用更有效。操作条件同通用圆盘涡轮式搅拌器。

三叶开启涡轮式搅拌器主要尺寸

注:以上参数仅供参考,搅拌功率及转速与物料特性及搅拌目的有关。 具体要求欢迎您来电与我们的工程师沟通,可为不同客户的不同需求非标定制。具有混合面积大能耗小的特点,特别适用于气-液-固混合搅拌。

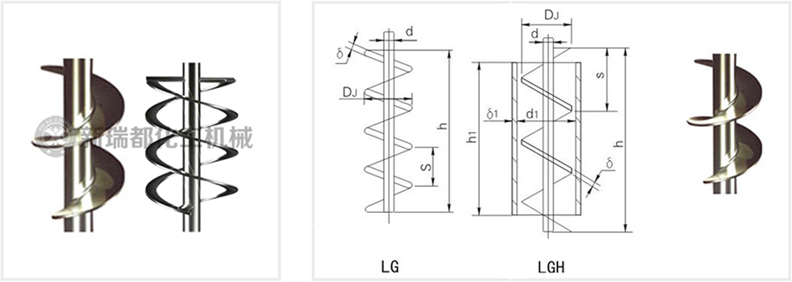
此类搅拌器为慢速型搅拌器,在层流区操作,液体沿着螺旋面上升或下降形成轴向的上下循环,适用于中高粘度液的混合和传热等过程,螺杆式搅拌直径小、轴向推力大,可偏心放置,桨叶离槽壁的距离<1/20DJ,槽壁可挡板作用,螺杆带上导流筒,轴向流动加强,在导流筒内外形成向下向上的循环。常用介质粘μ<105cP,常用运转速度n=0.5-50rpm,v<1m/s。

螺杆式搅拌器是轴向流搅拌器,适用于高粘度流体,在层流状态下操作。可以与导流筒配合操作,使导流筒内外的流体呈不同方向的循环流动,加强混合效果。
螺带式搅拌器是轴向流搅拌器,适用于高粘度流体,在层流状态下操作。螺带一般贴近罐壁,与罐壁形成自然配合操作,使体系内的流体呈上下不同方向的循环流动,加强混合效果。
螺杆螺带式搅拌器是轴向流搅拌器,适用于高粘度流体,在层流状态下操作。螺带一般贴近罐壁,与罐壁形成自然配合操作,而螺杆位于轴心,两者螺旋方向相反,迫使体系内的流体呈上下不同方向的循环流动,大大加强混合效果。
螺杆式、带导流筒螺杆式搅拌器主要尺寸

注:以上参数仅供参考,搅拌功率及转速与物料特性及搅拌目的有关。 具体要求欢迎您来电与我们的工程师沟通,可为不同客户的不同需求非标定制。
最大叶片式叶轮,用于从低粘度到高粘度的混合过程适用于液-液分散,固-液悬浮及晶析等操作。

此类搅拌器为慢速型搅拌器,常在层流区操作,液体沿着螺旋面上升或下降形成轴向上下循环,适用于中高粘度液体的混合和传热等过程。常用介质粘度μ<10万cp,常用转速n=0.5-50rpm,v=2m/s。LD螺带式搅拌器的螺带外廊接近于搅拌罐内壁搅拌直径大,强化了近罐壁的液体的上下循环,高粘度液体的传热过程很适用。螺带螺杆组合式,同时具有螺杆和螺带的特性,强化了液体内外围的循环,特别对牛顿型似塑性及弹性液体有效。ZLD锥底螺带型,ZLG锥底螺带,其特点是锥形可和锥形釜底相配,可按要求设计。

螺带式、螺带螺杆式搅拌器主要尺寸

注:以上参数仅供参考,搅拌功率及转速与物料特性及搅拌目的有关。 具体要求欢迎您来电与我们的工程师沟通,可为不同客户的不同需求非标定制。
用于高粘度物料的搅拌过程,适用于传热,液体混合以及固液混合过程。

本搅拌器流型为径向流,在有挡板时可自桨叶为界形成上下两个循环流,具有高剪切力和较大的循环能力,其中直叶开启涡轮式剪切力大,弯叶开启涡轮式剪切力小,斜叶开启涡轮居中。所以直叶开启涡轮式更适合分散操作过程。弯叶排出性能好,桨叶不易磨损,更适合于固定悬浮。对于固体溶解也很适合的。其他搅拌过程,均能应用上。所以涡轮式搅拌器是操作过程适用范围广泛的搅拌器,适用粘度范围μ<5万CP。ρ<2000kg/m³,常用转速n=10-300rpm。V=4-100m/s。高转速可达600rpm。常用尺寸比例:DJ/D=0.2-0.5,b/DJ=0.2(宽型),b/DJ=0.125(窄型)

六叶开启涡轮式搅拌器主要尺寸

注:搅拌器可根据用户要求制作,轮毂高度一般与内孔一致。具体要求欢迎您来电与我们的工程师沟通,可为不同客户的不同需求非标定制。
适用于液-液-气的分散,每个叶片后缘形成两个很强的剪切性能,使液体和气体得以分散。

斜叶整体桨式XRJ-A斜叶可拆桨式XRJ-B
此搅拌器桨叶可成24°、45°或60°倾角,有轴向分流,径向分流,流型比平直叶桨式复杂,排出能量比平直桨高,综合效果更好,适用过程相同,因此应用频率比平直叶桨式高,运行条件同平直叶桨式。
斜桨叶搅拌器主要尺寸

注:以上参数仅供参考,搅拌功率及转速与物料特性及搅拌目的有关。具体要求欢迎您来电与我们的工程师沟通,可为不同客户的不同需求非标定制。
此类搅拌器属于低速搅拌器,适用于中高粘度的液体混合、传热或反应等过程。常在层流状态操作,产生水平环向流,如为折叶或角钢型叶,可增加桨叶附件的涡流。可根据客户需要在桨上增加立叶或横梁,以增大搅拌范围。适用介质范围:μ<10万CP,转速n=1-100rpm。

框式、锚式搅拌器主要尺寸

注:以上参数仅供参考,搅拌功率及转速与物料特性及搅拌目的有关。 具体要求欢迎您来电与我们的工程师沟通,可为不同客户的不同需求非标定制。